氯化钙法废盐酸(HCL)处理成套装置
概述
氯化钙,空气中极易潮解,强烈吸湿,具有一定的腐蚀性。溶于水、醇、丙酮、醋酸、甲酸、肼、吡啶,乙酰胺等。溶于水时产生大量的热,水溶液呈微碱性。常温下由水溶液结晶而析出的常为六水盐,渐渐加热到30℃,则溶解在自身的结晶水中,继续加热渐渐失水,至200℃时变为二水盐,再热至260℃则为无水物。此时容易水解,有CaO生成,放出HCL。氯化钙溶液蒸发时沸点升较大。
公司可以实现氯化钙溶液连续反应(公司专利产品)、浓缩蒸发、氯化钙造粒/造粉、结片干燥系统设备连续运行。公司结合国内外先进氯化钙生产技术及自身多年从事氯化钙生产方面的经验,可提供氯化钙生产线解决方案,从氯化钙溶液反应制备到钙液浓缩蒸发,产出68%、74%-77%片状氯化钙、二水球状氯化钙、无水球状氯化钙等整套设备。公司现已成功运行的氯化钙造粒干燥生产线规模可达5万吨/(年·套),77%片状二水氯化钙可达10万吨/(年·套)。
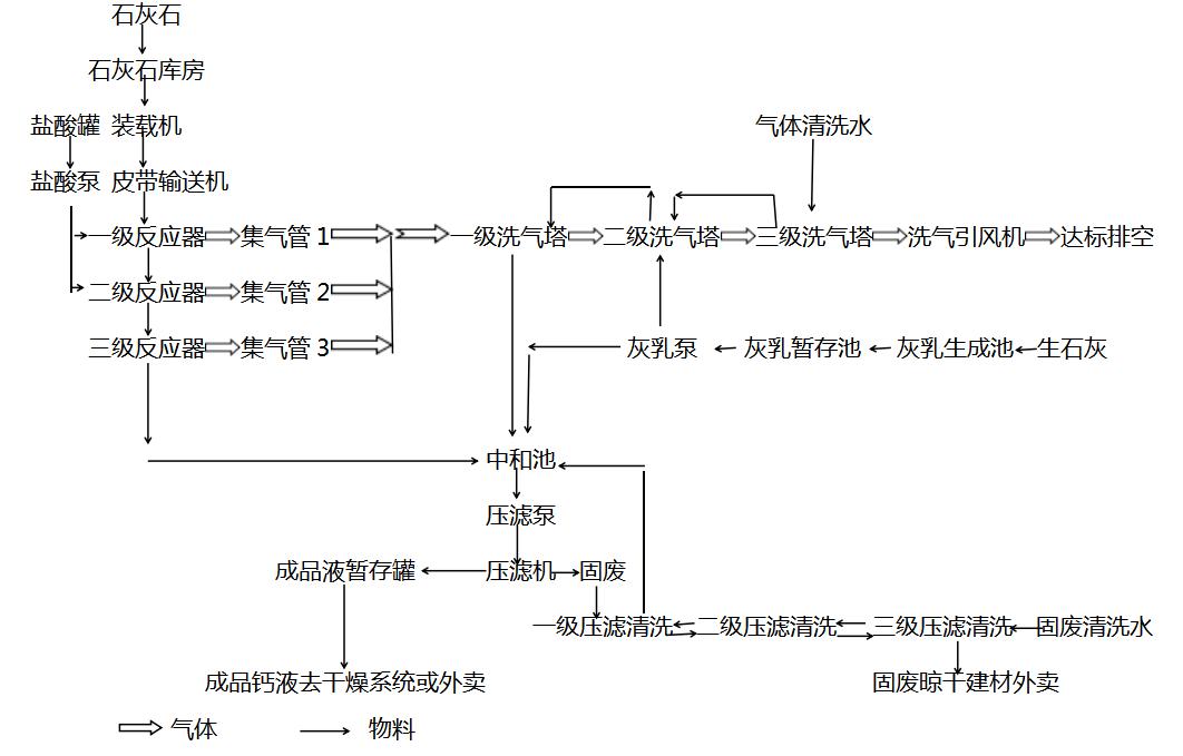
一、盐酸和石灰石反应制备氯化钙溶液成套设备
1.1简介
氯化钙溶液的制取一般分为三种方式,其一是是副产物,其二是副产盐酸与电石渣反应制得,其三是利用副产盐酸与碳酸钙反应制得,我公司研发的氯化钙溶液连续反应器主要用于处理大批量的工业副产酸,整套系统能够连续运行产出氯化钙溶液,反应气体采用三级洗涤塔处理后排空,确保气体达到排放要求。和传统的反应器相比本反应器能够实现连续反应,操作简单方便,随时可启停。

1.2工艺流程示意
1.3系统优势
- 本反应系统是专利产品。
- 反应系统通过专业设计实现连续反应,液体及物料实现自动化运行,无需人工进行调整操作。
- 改变传统的间断式反应方式。操作简单,操作点少,节约人工。
- 反应中充分处理盐酸废水及石灰石中所含的杂质,保证氯化钙产品的品质。
- 在氯化钙溶液的制备过程中采用多级洗气塔利用石灰乳和清水对尾气进行洗涤,解决了气体排放问题。
- 本系统密封性好,全负压操作,生产环境良好。
- 设备占地面积小,投资省,运行费用低。
- 公司所提供产品,能够满足CE认证、CSA认证。
详情链接:
成套装置选用指南
盐酸和石灰石反应制备氯化钙溶液成套装置
盐酸和电石渣反应制备氯化钙溶液成套装置
洗涤塔
二、盐酸和电石渣反应制备氯化钙溶液成套设备
2.1简介
氯化钙溶液的制取一般分为三种方式,其一是是副产物,其二是副产盐酸与电石渣反应制得,其三是利用副产盐酸与碳酸钙反应制得,我公司研发的氯化钙溶液连续反应器主要用于处理大批量的工业副产酸,整套系统能够连续运行产出氯化钙溶液,反应气体采用三级洗涤塔处理后排空,确保气体达到排放要求。和传统的反应器相比本反应器能够实现连续反应,操作简单方便,随时可启停。
2.2工艺流程示意
2.3系统优势
- 本系统设计为电石渣反应系统,同时可作为石灰石粉反应系统。
- 一级搅拌反应器和二级搅拌反应器的配合使用,确保电石渣反应完。
- 电石渣打浆槽的使用,减少了系统故障点,是能够实现自动化运行的重要一环。
- 反应系统通过专业设计实现连续反应,液体及物料实现自动化运行,无需人工进行调整操作。
- 改变传统的间断式反应方式。操作简单,操作点少,节约人工。
- 反应中充分处理电石渣中所含的杂质,保证氯化钙产品的品质。
- 本系统密封性好,全负压操作,生产环境良好,在氯化钙溶液的制备过程中采用多级洗气塔利用清水对尾气进行洗涤,解决了气体排放问题。
- 设备占地面积小,投资省,运行费用低。
- 公司所提供产品,能够满足CE认证、CSA认证。
- 本反应系统包含专利技术。
友情链接:
成套装置选用指南
盐酸和石灰石反应制备氯化钙溶液成套装置
洗涤塔
三、氯化钙浓缩除盐成套设备
3.1简介
很多氯化钙溶液中含有盐分,而且氯化钙的沸点升比较高。且由于氯化钙溶液制备过程中溶液中含有微量溶解不完的氢氧化钙,在加热过程中容易析出结垢;同时,由于浓缩过程中发生水解,过程中具有较强的腐蚀作用,因而对蒸发浓缩设备提出了较高的要求。
我公司在处理氯化钙生产方面具有较多的经验,公司所开发研制的氯化钙浓缩蒸发设备。能够满足氯化钙溶液的蒸发要求。根据客户的不同需求,可以设计选用不同材质的钢材。由于我公司开发的多效蒸发装置既有采用蒸汽、导热油为热源,也有采用气体尾热为热源,建议用户来电详谈以便为用户合理的节约能源。根据原料液浓度及物料不同选用不同效数蒸发装置。
3.2工艺流程图示意
3.3系统优势
- 由于氯化钙与其他物料性质有很大不同,针对氯化钙物料特点及不同的浓度,专业设计本套蒸发浓缩装置。
- 本蒸发装置内加热器加设专业防结垢结构,大大延长清垢间隔时间。
- 根据物料特点以及蒸汽品质确定多效蒸发效数,充分利用二次蒸汽,节省能源。
- 采用液位、压力及温度自动控制进料与出料浓度平衡,可进行连续进料与出料。
- 根据不同的物料特点选用不同的材质,利用专业结构及材质,满足低温换热要求以及耐腐蚀要求。
- 可根据浓度要求选择不同流程的浓缩蒸发装置。低浓度时选用MVR,高浓度时选用多效强制循环。其它情况下选用升降膜工艺进行蒸发浓缩。
友情链接:
成套装置选用指南
氯化钙结片浓缩成套设备
片状二水氯化钙干燥成套装置
四、氯化钙结片浓缩成套设备
4.1简介
氯化钙的沸点升比较高。由于氯化钙溶液制备过程中溶液中含有微量溶解不完的氢氧化钙,在加热过程中容易析出结垢;同时,由于浓缩过程中发生水解,过程中具有较强的腐蚀作用,因而对蒸发浓缩设备提出了较高的要求。特别是很多厂家由于氯化钙溶液中含有较多的杂质,无法达到无水氯化钙的要求或者是热源问题或者是产品方向问题,这就产生了需要将氯化钙溶液浓缩蒸发至较高的浓度,以便进行结片干燥处理。
当前,有较多的厂家从事蒸发行业,但是,由于对氯化钙性质的不了解,提出了很多的工艺方案,虽然也能产出产品,但是存在着投资高,能耗大的问题,甚至出现了本来应该采用三效浓缩,实际采用四效甚至五效工艺,实际运行中却只能应用到三效的情况。导致产量不足,投资浪费等情况发生。
我公司在处理氯化钙生产方面具有较多的经验,公司所开发研制的氯化钙浓缩蒸发设备。能够满足氯化钙溶液的蒸发要求。根据客户的不同需求,可以设计选用不同材质的钢材。由于我公司开发的多效蒸发装置既有采用蒸汽、导热油为热源,也有采用气体尾热为热源,建议用户来电详谈以便为用户合理的节约能源。根据原料液浓度及物料不同选用不同效数蒸发装置。

4.2工艺流程图示例
4.3系统优势
- 根据氯化钙与其他物料性质的不同,针对氯化钙物料特点及不同的浓度,专业设计本套蒸发浓缩装置。
- 考虑到蒸汽的不稳定性,采用多效浓缩+降膜浓缩蒸发工艺,利用自动化控制技术,确保结片机需要的浓度。
- 采用了降膜蒸发技术,确保浓缩蒸发过程稳定,避免了堵管现象的发生。
- 根据物料特点以及蒸汽品质确定多效蒸发效数,充分利用二次蒸汽,节省能源
- 本蒸发装置内加热器加设专业防结垢结构,大大延长清垢间隔时间。
- 采用液位、压力及温度自动控制进料与出料浓度平衡,可进行连续进料与出料。
- 根据不同浓度的物料特点选用不同的材质,满足低浓度换热要求以及高浓度耐腐蚀要求。
- 根据浓度不同选择不同材质,降低了设备投资。
友情链接:
成套装置选用指南
氯化钙浓缩除盐成套设备
片状二水氯化钙干燥成套设备
五、片钙二水氯化钙干燥成套设备
5.1简介
公司研发的片状二水氯化钙干燥成套装置可以对经过冷却结片机结片后的片状二水氯化钙进行高温干燥连续化生产。通过与浓缩装置连锁,可以实现自动化生产,经蒸发浓缩浓度达到68%--70%的氯化钙溶液由冷却结片机产出片状氯化钙再经皮带输送机送入流化床干燥机,在主机内与干燥介质进行充分热交换,完成干燥作用,主机排出的干产品经冷却器冷却后作为成品被包装。
5.2工艺流程示意
5.3系统优势特点
- 本系统解决了片钙在干燥过程中因软化、熔融产生的结块成团现象。
- 充分考虑设备使用地区的气候特点专业设计,保证系统使用的连续性。
- 采用配套的电气控制系统确保整个氯化钙结片及干燥冷却生产过程稳定连续运行,并实现自动化控制。
- 根据氯化钙的物料性质选择设备材质及结构,在保证使用寿命的前提下同时优化了工艺。
- 干燥系统设备产出的片状氯化钙片状均匀及硬度高,干燥过程固体破损率低。
- 各级系统采用多级除尘,在回收物料的同时确保除尘效果,排放达到排放要求。
- 本系统密封性好,采用微负压操作,生产环境良好。
- 采用本工艺一机多产,可以根据需要生产出77%氯化钙、无水氯化钙。
- 设备占地面积小,投资省。
友情链接:
成套装置选用指南
氯化钙浓缩结片成套设备
流化床干燥机
六、球状二水氯化钙高塔冷却造粒成套设备
6.1简介
球状二水氯化钙是氯化钙工业品的另一种形式,其作用与片状二水氯化钙相同,但其形态好,便于应用。球状二水氯化钙的生产是通过空气冷却造粒而成,其形式类似于复合肥造粒塔。一般情况下,造粒后的球状二水氯化钙需要进行干燥后才可包装保存。
公司有着多年的氯化钙生产经验,根据用户的需求,开发出了球状二水氯化钙高塔冷却造粒成套装置,给用户提供了更多的选择,用户可以根据自己的实际情况选用。
6.2工艺流程示意
6.3系统优势特点
- 颗粒形状为圆球形,颗粒流动性好。
- 操作简单,自动化运行。
- 合理的旋转塔盘,合理的塔体形状、高度和直径,保证物料不会粘结,避免粘结堵塞 。
- 塔顶设置合理的观察维修结构,避免塔顶粘料。
- 采用合理的引风系统,强制冷却,避免冷却不充分。
- 采用自动化控制系统,避免浓度不稳定带来的产品品质不稳定。
友情链接:
成套装置选用指南
片状二水氯化钙干燥成套装置
流化床干燥机
七、球状二水/无水氯化钙喷雾造粒成套设备
7.1简介
喷雾造粒成套装置主机将固定流化床干燥机和雾化器有机结合,通过凝集涂层的方式进行造粒,一定浓度的料液经过不同形式雾化器雾化后成为不同大小的液滴,一部
分液滴粘附并浸润在较大颗粒的表面,一部分液滴包覆在较小颗粒的表面,一部分液滴粘附细粉(凝集),一部分液滴自成晶种。物料在造粒干燥过程中干燥品质稳定均匀,
具有操作稳定性,系统中无需人工额外对造粒机进行加料,减少操作强度,操作环境好。
7.2工艺流程示意
7.3系统优势特点
- 本系统充分考虑设备使用地区的气候特点专业设计,保证系统使用的连续性。
- 造粒干燥系统整体热效率高,系统中所有能够利用的热量均采用合理的热量回收工艺。
- 系统设备产出颗粒光洁度及硬度高,且颗粒均匀,粒度1~4mm之间可调。
- 造粒干燥工艺连续生产,整个系统中液体及物料实现自动化运行,系统运行过程中无需人工进行调整操作。
- 各级系统采用多级除尘,在回收物料的同时确保除尘效果,符合排放要求。除尘装置可根据地域不同进行更换为袋式除尘器。
- 本系统密封性好,采用微负压操作,生产环境良好。
- 采用本工艺一机多产,可以根据需要生产出粒状74%氯化钙、77%氯化钙、无水氯化钙。
- 设备占地面积小,投资省。
友情链接:
成套装置选用指南
喷雾流化床造粒干燥机
喷浆造粒回转圆筒干燥机




